汽车前照灯防眩目控制系统的设计
[关键词:防眩目控制系统,毕业设计] [热度 ]| 提示:此毕业设计论文完整版包含【开题报告,论文,CAD图纸】 作品编号:clgc0288,word全文:45页,合计:20000字 |
课题的主要研究内容
汽车自适应照明系统是综合利用机电一体化技术、控制技术和传感器技术,使传统的汽车照明系统智能化,能根据不同的路面状况、不同的行车状态以及天气状况作出自适应性的照明调整[11]。
本课题借鉴了当前国际和国内在这方面的技术经验及其设计思想,设计基于STC12C5052AD单片机的汽车自适应照明系统。主要研究工作包括以下几个方面:
1.广泛参阅国内外汽车智能照明系统的研究、发展及应用现状,设计出可行的汽车自适应照明系统整体架构并作出相应的需求分析及可行性分析。
2.系统硬件电路设计制作,执行机构设计以及传感器的选择分析,实现非总线控制系统对车辆信号的采集,执行机构的控制和诊断系统的控制。
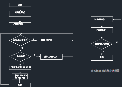
汽车前照灯防眩目系统是车身高度传感器把信号传给控制器来控制电机的。完成这个有很多方法,此设计有里用电位计模拟车身高度传感器,可以用电位计的旋转方向来模拟车神高度传感器的变化,电位计变化时舵机也随着变化一定的角度,这样能保证灯光保持在水平位置,能自动防眩目。
1. 此设计设计主要目的是能使汽车在夜间会车的时候能自动跳到近光,是对方司机不至于产生防眩目而引起交通事故,自动调角度的设计能使汽车在纵向摆动的时候自动保持灯光高度使驾驶员不至于因为灯光照程缩短而引发事件。
2. 汽车前照灯防眩目系统,因为单片机P3.7是信号的输出端。我们可以把P1.0和P3.4口路连接好后,把一个电位计连在P1.2口,另一个接在P1.3口,光敏电阻接P1.1,看电路连好后,如果电路板上的结果和设想的不同,由于在硬件检查部分已经确定了硬件没问题。则应该是软件部分即程序方面的问题。需要检查程序,首先检查P1.0口输出的方波频率有没有达到我们要的77KHz和P3.7口的输出300Hz的方波,因为前面已经确定硬件没有问题了,所以,在软件调试的时候可以结合硬件来在线调试,这样很直观,而且发现问题也很容易,这样我们就能达到我们的目的了。
3. 当然我们设计只是一份,还可以扩展到很多方面,比如可以使前大灯左右旋转,在夜间转弯的时候可以转一定的角度,不至于在转弯处产生驾驶员盲区而引发交通事故。还有可以是汽车根据天气的变化,如下雨或沙尘暴天气能自动改变其运作模式等。



| 提示:此毕业设计论文完整版包含【开题报告,论文,CAD图纸】 作品编号:clgc0288,word全文:45页,合计:20000字 |
本车辆工程毕业设计论文作品由 毕业论文设计参考 [http://www.qflunwen.com] 征集整理——汽车前照灯防眩目控制系统的设计(开题报告,论文,CAD图纸)!

当前位置: